引 言
高压电源是核辐射探测仪器中不可缺少的一部分,供给核辐射探测器件(如:正比计数管、GM计数管、光电倍增管以及半导体探测器等)高压,配合其它仪器做能谱分析或放射性强度测量之用。此外,高压直流电源也广泛应用于各行各业,农业领域也有应用,例如农业环境静电除尘,静电喷雾杀虫,农业物料静电喷涂包裹,农产品加工中的静电植绒、农业生物静电效应研究、静电杀菌、农业种子静电处理等等。
目前产生高压电源的方法大致分为两种:一种是模拟方法,另一种是数字方法。前者的稳压电路、调节电路和显示电路均采用模拟电路控制,而后者则是通过数字电路进行自动控制。传统的高压电源一般通过调整十圈电位器和波段开关预置所需电压,电压值由电压表头指示,这种手工控制和指示方式有很多缺点:调整麻烦,不能很快获得所需电压,指针读数不精确,也不能在大负载和其他异常情况下自动监测和自身保护。另外,实验室中的仪器或设备,有些同学难免会乱动旋钮和开关,造成下次开机时因电压过高而损坏仪器。本文所介绍的数字系统采用键盘输入、程序控制、数码显示,可以很好的解决以上问题。
1 硬件电路的设计
根据设计要求,采用数模结合,智能控制方案完成数字式高压直流稳压电源的设计。系统可分为数字和模拟两部分,数字部分发挥单片机智能控制功能,并结合显示模块、按键控制模块、APD转换模块、DPA转换模块,使其完成对系统的智能控制,达到能自动控制电源输出电压的大小,实时测量电压并显示。模拟部分包括波形产生电路,倍压整流电路,取样电路,控制电路及外围元件组成。系统控制采用单片机完成,单片机结合软件编程完成LED显示、DPA转换、APD转换、键盘控制、实时电压测量等。单片机采用Atmal公司的AT89C52芯片,软件编程应用汇编语言。
方案的原理与系统框图如图1所示。电路由两个PNP型三极管构成推挽型开关电路,波形发生电路产生两个幅度相等、相位相反的方波,分别加在两个开关管的基极,使得两个三极管轮流导通。当开关管导通的瞬间在Q、C、T组成的回路中产生一个很大的电流,根据楞次定律,由于电感两端电流不能突变,使变压器次极产生感应电压,这样初级的能量通过变压器传送到了次极,由于变压器是升压型,这样次极电压高于初级,经倍压整流达到设计所要求的电压。取样电路和键盘输入数据通过单片机处理后,经DPA转换调节电压控制电路,使变压器初级电压大小发生变化,从而使得输出电压也相应的发生变化,达到所需要的电压值。

1.1 振荡电路
振荡电路的原理图如图2所示,电路采用555定时器接成的多谐振荡器来产生所需一定大小的方波信号。从图中可以看到:R2、R3、C2是振荡电路的定时元件,调节它们可以得到不同的振荡频率;C1的作用是防止干扰电压对电路的影响。

1.2 隔离与驱动电路的设计
由于高压电源电路开关管与升压变压器工作于振荡状态,因此电路中会产生大量的高频高次谐波,为了防止这些有害的干扰影响振荡电路和单片机的工作,必须采用严格的隔离和滤波。
隔离的方式有许多种,其中效果较为明显的主要有两种,一种是变压器隔离,一种是光电隔离。结合本系统,前者的优点是可以作为开关管的前级推动变压器,使开关管获得足够的推动功率,从而可以减小开关管的损耗,但是,由于其体积较大,市场上很难买到符合要求的变压器,相比之下,后者体积小,价格便宜,因而得到了广泛的应用。本系统采用光电隔离技术,试验证明,光耦隔离可以有效的防止干扰脉冲影响振荡电路的工作。
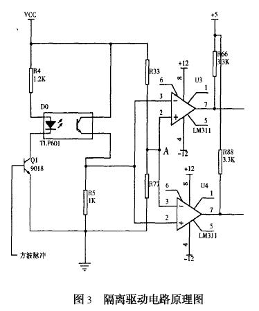
电路采用电压比较器作为驱动电路,它能产生一组幅度相等、相位相反的脉冲信号,分别加到两个开关管基极,很好的满足电路的要求。这种方式具有电路简单、驱动功率大、输出波形好的特点,从而避免了采用体积较大而笨重且绕制繁琐的变压器驱动。隔离与驱动电路原理图如图3所示。

在图2中,在振荡器与开关管之间接入一光耦元件TLP601,它能有效的隔离高频干扰脉冲,保证振荡电路能正常工作。光耦随着三极管的导通而发光,从而使旁边的光敏三级管导通。电阻R33与R77分压,使得A点电位为2V左右,当Q1导通时,U3的③脚与U4的②脚电位几乎与电源电压VCC相等,因此,U3⑦脚输出为零电平,U4⑦脚输出为高电平,并且现两者的输出幅度相等。R66和R88是上拉电阻,它能有效的改善电压比较器的输出波形。
1.3 开关升压电路的设计
主要考虑的有两点,一是开关频率,二是开关管参数的选择。开关管选择的恰当与否直接影响到整个电路的工作。
开关管的选择与最大容许集电极电流Icm、集电极最大耗散功率Pcm、三极管的最大反向耐压有关。
变换器振荡频率f,一般可在几千赫兹几十千赫兹范围内选择。结合本电路,作为室内使用仪器的供电电源,综合考虑频率高低的优缺点,考虑到变压器的绕制上的困难(初次制作,经验不足),决定选用十千赫兹左右。
1.4 倍压整流电路的设计
倍压整流电路适用于输出直流高电压、小电流的小功率整流。倍压整流有半波倍压整流和全波倍压整流。根椐本电路的设计要求,采用了图4所示的电路。

它是由高压整流堆D1、D2、D3、D4及倍压电容C5、C6、C7、C8构成的四倍压整流电路。
1.5 控制电路的设计
图5为89C52单片机系统框图,单片机通过APD采样直流高压输出电压值,CPU对此值与预值电压比较,调整相应DPA转换,使实际输出电压与预值电压相同。

2 软件设计
程序设计主要包括键盘处理程序模块、APD转换程序设计模块、DPA转换程序设计模块、误差处理程序设计模块、报警状态输出模块等等。
3 总结
不同类型的探测器,所需要的供电高压的大小不同。例如闪烁探测器光电倍增管的供电高压一般在几百伏到1500伏的范围。而正比计数器GM计数管所需要的高压则多在1500伏以上,因此为了使仪器具有通用性,高压电源输出电压应能在相当大的范围内连续调节,经测试本系统高压连续调节的范围为300~3000伏,达到了设计要求。