摘 要:简要地分析了在上海电力智能PCM应用现状和智能PCM设备的技术特点,并介绍了上海电力智能PCM网络优化方案。
关键词:电力 PCM网络 优化
近几年来,上海电力通信已建成以光纤SDH通信网为主的传输通信网,并正在改造成为以SDH为基础的多业务传输平台(MSTP)网络,信息传输容量和质量都有了质的飞跃,作为传输网的重要组成部分,PCM终端数量随着传输通信网的扩大也迅速增加,由于数量日益增长,网络越来越复杂,对传输通道的规划和网络管理造成困难,其设备成本和运行、维护以及管理成本占的比例也迅速增加。怎样合理地利用智能PCM本身技术特点,优化完善网络结构,提高网络的可靠性,并且规范设备配置,这就成为我们面临的急待解决的重大课题。
1 上海电力智能PCM应用现状
目前上海电网中大量的PCM终端配置都属于传统形式,设备本身的2Mbit/s传输方向需求仅为一个,最多达到二个,基本按照点对点的传输的要求来配置。存在的问题是设备利用率低,在网络越来越大和复杂的情况下,为了满足多方向传输的要求,只能在每一个方向上配置一对点对点的PCM终端,这就造成通信网中的PCM终端数量急剧增加,同时占用大量的2Mbit/s通道资源,这也是造成了SDH网络通道急剧拥挤的主要原因。
现在,随着上海电网自动化水平的迅速提高,各种技术的应用日新月异,各变电站也划分为集控站和受控站,按照上海电力生产的要求,调度电话,远动数据信息传输方向将增加或改变,如果按照以往的做法,必然投入大量的资金,在增加或改变的传输方向上增配PCM终端,这将使SDH主干网通道更加拥挤。为了更加合理地利用通信网中大量的PCM终端,满足上海电力生产的需求,适应网络不断变化的要求,并且提高设备效率和网络可靠性,建立灵活的电路调配手段,为此上海电力进行了智能PCM网络优化及配置原则研究,根据上海电网通信传输网络的实际情况,包括研究用户业务情况(220kV受控站、集控站、500kV变电站、电厂和地调及区调),制定智能PCM网络优化方案及配置原则,对网中大量传统的PCM终端进行汇接优化组网,同时根据网络的实际情况,对传统PCM终端进行优化配置,以满足上海电力通信网络业务传输的要求,以对各级业务的传输通道进行规范,并提高智能PCM网络的网管能力,提高通信网络可靠性。
2 智能PCM技术特点
智能PCM设备是从传统DXC1/0设备演变而来的,可用图1的简化结构来描述,其传输接入端口与传输设备相连,用户业务接口与用户终端设备相连。设备的核心部分是交叉连接功能,参与交叉连接的速率等于或小于2Mbit/s。交叉连接速率与接入速率之间的转换是这样来完成的;首先,每个输入信号被分成n个并行的交叉连接信号,然后通过内部的交叉连接矩阵,采用时隙交换技术(TSI),按照预先制定的交叉连接图对这些信号进行重新安排,最后将这些重新安排后的信号复用成高速信号输出,整个交叉连接过程由连接至智能数字交叉连接设备(DXC1/0)的本地操作终端或集中网络管理系统来完成。 信息来自:输配电设备网

图1 智能PCM设备的简化结构 信息来自:输配电设备网
智能PCM设备其最高接入速率为2Mbit/s,最低接入速率为64Kbit/s,交叉连接速率为64Kbit/s,其主要功能是为通信网络提供快速、经济和可靠的64Kbit/s电路的数字交叉连接功能,适用于网络的汇接中心和节点站,它包括:本地接入业务的复/分用;为专用电路迅速提供可用路由;分离本地和非本地业务;接入业务的重新组织和分配;为突发事件迅速提供电路;当网络故障时,能迅速提供和恢复网络的配置。总而言之,它应具有终端复用、智能配线、交叉连接、上下话路和电路调配等功能;能够提供低、高速数据通道,ISDN基本或初始速率接入通道,话音通道以及2Mbit/s PCM电路等业务。当然,智能PCM设备不仅解决了复用和配线架问题,而且其高可靠性和为网络提供迅速有效的连接、保护/恢复功能,以及经济有效地提供各种业务这些优点,均具有很好的经济效益。
3 智能PCM网络优化方案
为了充分利用智能PCM的数字交叉能力,我们根据用户业务情况(220kV受控站、集控站、500kV变电站、电厂和地调及区调),对网络分级分区,制定智能PCM网络优化方案,提高通信网络的可靠性,增强通信为电力生产服务能力,从而使整个传输网运行、维护和管理水平上一个新的台阶。
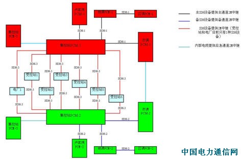
以一个典型的220kV的集控站地区的业务所需的各种64Kbit/s电路作分析,其电路主要有:市调-集控站电路、卢家湾-集控站电路、地调-集控站电路;市调-受控站电路、卢家湾-受控站电路、地调-受控站电路、集控站-受控站;另外还有一些区调-集控站电路、区调-受控站电路。如果按照传统的点对点的传输的要求来配置PCM终端,这就造成通信网中的PCM终端数量急剧增加,同时占用大量的2Mbit/s通道资源,我们按照220kV受控站、集控站具体区域划分,对智能PCM网络进行区域划分,共化分为西郊、蕴藻浜、春申、长春、青浦、文祥、浦建、惠南、临港、新潭、罗山等区域,选用集控站作为汇集点,对所辖的受控站的电路进行汇集、并与市调、卢家湾以及相关的地调进行传输,为了保证电厂通信,增加了杨行、顾路等区域,并选用杨行、顾路作为汇集点,对相关电厂的电路进行汇集传输。
构建的网络优化结构如下:

如上图所示,为了提高网络的可靠性,区域内站点的PCM配置按其重要性进行分级,每个集控站、市调、卢家湾、地调至少配置主备2套以上PCM设备,实现主备PCM设备分离,受控站或电厂配置一套PCM设备,各种接口板实现冗余;同时对区域内站点的传输通道按其重要性进行分级,集控站至市调、卢家湾、地调的群路传输通道分别通过不同的SDH设备进行传输,实现主备传输通道分离,而集控站至受控站的传输通道分别通过不同的SDH 2Mbit/s中继路由,实现主备传输通道路由分离。
根据智能PCM网络优化方案,我们按照分级分区的原则,对各站点原有传统的PCM终端和传输通道进行优化配置,实施并完成优化组网工作。优化组网后,原来PCM终端只能作点对点连接转变成为了一个网络结构连接,从而在区域网内通过64Kbit/s汇集可以灵活作任意方向的传输连接。利用智能PCM网络结构,可以减少PCM终端数量的配置,经济效益十分明显,同时我们利用智能PCM数字交叉能力对原有传统的PCM终端进行汇接传输,提高了2Mbit/s传输通道的利用率,节约了许多2Mbit/s传输通道,一定程度上缓解了SDH主干网通道拥挤的情况。由于各站PCM终端根据其重要性,实现了主备或冗余配置,并且传输通道,实现了主备或路由分离,大大地提高了通信网络可靠性。通过
智能PCM网络优化的研究,对设备、各级业务的传输通道进行规范,为通信规划、基建工程提供设备配置原则和依据。
4 结束语
智能PCM技术是现代通信领域中一门比较成熟的技术,具有很多优点,合理地运用这门技术,可以以较小的投资代价,使电力通信网组网更先进、更可靠,营运成本更低,运行、管理和维护能力更高,更能适应电力通信专网的需要。